STM32设计智能居家-万能红外遥控器
MCU: STM32F103ZET6
编程软件环境: keil5
红外线传输协议: NEC协议---38KHZ载波:。NEC协议是红外遥控协议中常见的一种。
编码发送思路: 延时函数模拟38KHZ + PWM产生38KHZ两种方式
代码风格: 模块化编程,寄存器直接操作方式
NEC协议在上篇入门开发:>文章里已经详细介绍过了。这篇文章和上篇文章内容是连贯的,上篇文章完成NEC红外线协议解码,这篇文章就当做遥控器发送端,发送自定义数据给接收端,完成自定义的数据传输;也可以模拟家电遥控器,对电视机、投影仪、空调等设备进行遥控操作。
红外线协议有很多,本章节主要是针对NEC协议讲解,只要把NEC协议原理搞懂了,其他协议都是一样的使用;如果想要模拟空调遥控器,去控制美的空调、格力空调这些设备,就需要按照美的、格力空调的协议发送;如果不知道协议长什么样,可以将逻辑分析仪插在红外线接收头的引脚上,拿个正常的空调遥控器对着接收头按一下,然后采集数据分析,即可得到协议规律,然后网络上也有空调按键值功能的说明文档,调试一下即可。
因为要模拟红外线遥控器,就需要一个红外线发射管;在学习阶段,如果不想自己搭建威廉希尔官方网站 ,可以买现成的模块。 买模块连接也是比较稳定,接线也比较简单,VCC和GND接好之后,把DAT引脚接到STM32任意一个IO口上即可,如果想用硬件PWM控制发送,那么引脚接到STM32的PWM输出脚即可。


先看一段红外线接收头引脚上采集的NEC协议的电平: 这是接收端采集的。


红外线接收头的硬件特性: (注意: 这里是针对NEC遥控器协议来说明),下图就是当前使用的红外线接收头。


收到38KHZ的红外光,IN引脚就输出低电平;没有收到IN引脚就输出高电平。
NEC红外线协议说明:(这是站在接收端解码的角度分析的)
一段独立的NEC协议数据包由引导码+32位数据组成。
引导码: 9ms的高电平 + 4.5ms 低电平组成。
32位数据就是: 8位用户码+ 8位用户反码+ 8位按键码+8位按键反码
每个数据位之间的间隔时间是0.56ms(低电平)
NEC协议是依靠收到的高电平持续时间来判断数据0和数据1;高电平持续时间是0.56ms表示数据0,高电平持续时间是1.68ms表示数据1。
只要明白上面说的两个特点,就可以写程序,按照NEC协议驱动红外线发射管,发送数据了。
编写发送程序之前,得先明白这个38KHZ的红外光如何产生?
STM32支持硬件PWM功能,可以配置38KHZ方波输出;如果没有硬件PWM功能的单片机,也可以使用延时的方式产生38KHZ方波,差那么一点点问题也不到,解码端适当调整一下时间范围即可。
采用延时函数实现方法如下:
/*
函数功能: 发送38KHZ的载波
函数参数:
u32 time_us 持续的时间
u8 flag 1表示发送38KHZ载波,0表示不发送
*/
void InfraredSend38KHZ(u32 time_us,u8 flag)
{
u32 i;
if(flag)
{
//发送38KHZ载波
for(i=0;i

为了方便发送指定的用户码和按键码,可以封装成一个函数调用。
/*
函数功能: NEC协议编码发送
函数参数:
u8 user 用户码
u8 key 按键码
先发低位
按键反码+按键码+用户反码+用户码
*/
void InfraredNECSend(u8 user,u8 key)
{
u32 i;
/*1. 组合发送的数据*/
u32 data=((~key&0xFF)<<24)|((key&0xFF)<<16)|((~user&0xFF)<<8)|((user&0xFF)<<0);
/*2. 发送引导码*/
InfraredSend38KHZ(9000,1);//发送38KHZ载波
InfraredSend38KHZ(4500,0);//不发送
/*3. 发送32位数据*/
for(i=0;i<32;i++)
{
InfraredSend38KHZ(560,1); //间隔时间
if(data&0x01)InfraredSend38KHZ(1685,0); //发送1
else InfraredSend38KHZ(560,0); //发送0
data>>=1;
}
InfraredSend38KHZ(560,1); //间隔时间
}

这是使用逻辑分析仪采集的发送端波形: 和协议对应了一下,没有问题。


对比一下解码端采集的波形图:

三、核心代码
如果需要整个keil工程源码,可以在这里下载(解压即可编译运行测试):
https://download.csdn.net/download/xiaolong1126626497/19863305
3.1 main.c
#include "stm32f10x.h"
#include "beep.h"
#include "delay.h"
#include "led.h"
#include "key.h"
#include "sys.h"
#include "usart.h"
#include
#include
#include "exti.h"
#include "timer.h"
#include "rtc.h"
#include "adc.h"
#include "ds18b20.h"
#include "ble.h"
#include "esp8266.h"
#include "wdg.h"
#include "oled.h"
#include "rfid_rc522.h"
#include "infrared.h"
int main()
{
LED_Init();
KEY_Init();
BEEP_Init();
TIM1_Init(72,20000); //辅助串口1接收,超时时间为20ms
USART_X_Init(USART1,72,115200);
//InfraredDecodeInit(); //红外线解码初始化
InfraredCodingInit(); //红外线编码初始化
printf("UART1 OK.....\n");
while(1)
{
InfraredNECSend(13,14); //发送红外线数据
DelayMs(500);
LED0=!LED0;
}
}

3.2 红外线.c
#include "infrared.h"
/*
函数功能: 红外线编码初始化
硬件连接: PG11
编码思路: 采用延时函数实现38KHZ
*/
void InfraredCodingInit(void)
{
RCC->APB2ENR|=1<<8; //PG
GPIOG->CRH&=0xFFFF0FFF;
GPIOG->CRH|=0x00003000;
GPIOG->ODR|=1<<11;
}
/*
函数功能: 发送38KHZ的载波
函数参数:
u32 time_us 持续的时间
u8 flag 1表示发送38KHZ载波,0表示不发送
*/
void InfraredSend38KHZ(u32 time_us,u8 flag)
{
u32 i;
if(flag)
{
//发送38KHZ载波
for(i=0;i>=1;
}
InfraredSend38KHZ(560,1); //间隔时间
}

四、格力空调遥控协议介绍4.1 协议解析
报头脉冲:9ms
报头间距:4.5ms
载波频率:37.9KHz(38KHz)
码段1与码段2间距:20ms
“1”:脉宽,656us。间距,1640us。
“0”:脉宽,656us。间距,544us。
4.2 编码定义
1-3位:模式
送风:图标:风扇。代码:110。
自动:图标:循环箭头。代码:000。
除湿:图标:水滴。代码:010。
制冷:图标:雪花。代码:100。
制热:图标:太阳。代码:001。
4位(加68位):开机关机
开机:1。
关机:0。第68位取反。
5-6位:风速
一级:10
二级:01
三级:11
自动:00
7、37、41位(加65位):扫风
上下扫风:110。第65位取反
左右扫风:101。
上下左右:111
无扫风:000
8位:睡眠
睡眠:1
不睡眠:0
9-12位与65-68位:温度
制冷模式下:
|
温度 |
9-12位 |
65-68位 |
|
30 |
0111 |
1000 |
|
29 |
1011 |
0000 |
|
28 |
0011 |
1111 |
|
27 |
1101 |
0111 |
|
26 |
0101 |
1011 |
|
25 |
1001 |
0011 |
|
24 |
0001 |
1101 |
|
23 |
1110 |
0101 |
|
22 |
0110 |
1001 |
|
21 |
1010 |
0001 |
|
20 |
0010 |
1110 |
|
19 |
1100 |
0110 |
|
18 |
0100 |
1010 |
|
17 |
1000 |
0010 |
|
16 |
0000 |
1100 |
制热模式:
|
温度 |
9-12位 |
65-68位 |
|
30 |
0111 |
0010 |
|
29 |
1011 |
1100 |
|
28 |
1101 |
0100 |
|
27 |
1101 |
1000 |
|
26 |
0101 |
0000 |
|
25 |
1001 |
1111 |
|
24 |
0001 |
0111 |
|
23 |
1110 |
1011 |
|
22 |
0110 |
0011 |
|
21 |
1010 |
1101 |
|
20 |
0010 |
0101 |
|
19 |
1100 |
1001 |
|
18 |
0100 |
0001 |
|
17 |
1000 |
1110 |
|
16 |
0000 |
0110 |
吸湿模式:
|
温度 |
9-12位 |
65-68位 |
|
30 |
0111 |
0100 |
|
29 |
1011 |
1000 |
|
28 |
0011 |
0000 |
|
27 |
1101 |
1111 |
|
26 |
0101 |
0111 |
|
25 |
1001 |
1011 |
|
24 |
0001 |
0011 |
|
23 |
1110 |
1101 |
|
22 |
0110 |
0101 |
|
21 |
1010 |
1001 |
|
20 |
0010 |
0001 |
|
19 |
1100 |
1110 |
|
18 |
0100 |
0110 |
|
17 |
1000 |
1010 |
|
16 |
0000 |
0010 |
送风模式:
|
温度 |
9-12位 |
65-68位 |
|
30 |
0111 |
1100 |
|
29 |
1011 |
0100 |
|
28 |
0011 |
1000 |
|
27 |
1101 |
0000 |
|
26 |
0101 |
1111 |
|
25 |
1001 |
0111 |
|
24 |
0001 |
1011 |
|
23 |
1110 |
0011 |
|
22 |
0110 |
1101 |
|
21 |
1010 |
0101 |
|
20 |
0010 |
1001 |
|
19 |
1100 |
0001 |
|
18 |
0100 |
1110 |
|
17 |
1000 |
0110 |
|
16 |
0000 |
1010 |
13-20位:睡眠定时
|
时间 |
13-20位 |
|
0.5 |
10010000 |
|
1 |
00011000 |
|
1.5 |
10011000 |
|
2 |
00010100 |
|
2.5 |
10010100 |
|
3 |
00011100 |
|
3.5 |
10011100 |
|
4 |
00010010 |
|
4.5 |
10010010 |
|
5 |
00011010 |
|
5.5 |
10011010 |
|
6 |
00010110 |
|
6.5 |
10010110 |
|
7 |
00011110 |
|
7.5 |
10011110 |
|
8 |
00010001 |
|
8.5 |
10010001 |
|
9 |
00011001 |
|
9.5 |
10011001 |
|
10 |
01010000 |
|
10.5 |
11010000 |
|
11 |
01011000 |
|
11.5 |
11011000 |
|
12 |
01010100 |
|
12.5 |
11010100 |
|
13 |
01011100 |
|
13.5 |
11011100 |
|
14 |
01010010 |
|
14.5 |
11010010 |
|
15 |
01011010 |
|
15.5 |
11011010 |
|
16 |
01010110 |
|
16.5 |
11010110 |
|
17 |
01011110 |
|
17.5 |
11011110 |
|
18 |
01010001 |
|
18.5 |
11010001 |
|
19 |
01011001 |
|
19.5 |
11011001 |
|
20 |
00110000 |
|
20.5 |
10110000 |
|
21 |
00111000 |
|
21.5 |
10111000 |
|
22 |
00110100 |
|
22.5 |
10110100 |
|
23 |
00111100 |
|
23.5 |
10111100 |
|
24 |
00110010 |
|
0 |
00000000 |
21位:超强
超强:1
普通:0
22位:灯光
亮:1
灭:0
23位与25位:健康,换气
健康:10
换气:01
健康+换气:11
普通:00
24位:制冷模式下-干燥;制热模式下-辅热;
干燥:1
普通:0
45-46位:显示温度
不显示:00
显示:10
显示室内温度:01
显示室外温度:11
其他位:
除了29、31、34位为“1”外,均为“0”。其他位功能不详(遥控器无对应项)。
第36位和69位分别是码段1和码段2的最后一位,无所谓“0”“1”。
4.3 其他说明
在自动模式下只可以设置的项目有:风速1、2、3级、自动;上上下左右扫风;显示温度;灯光;睡眠定时(非睡眠)。其他项均不可以设置。此时温度不可设置,温度段的代码为:10011101。
在关机状态下,可以设置定时开机,代码与睡眠定时关机一样。也可以设置灯光。
在制冷模式下,可以设置的项有:温度;扫风;健康换气,节能(仅在此状态下可以设置);风速;定时;超强;睡眠;灯光;温度显示。
在除湿模式下,可以设置的项有:温度;扫风;健康换气;干燥;温度显示;定时;睡眠;灯光。
在送风模式下,可以设置的项有:温度;风速;健康换气;扫风;温度显示;定时;灯光。
在制热模式下,可以设置的项有:温度;风速;扫风;辅热;温度显示;定时;超强;睡眠;灯光。
MGQ 2012-04-141、 格力YB0F2红外信号命令格式
红外信号主要包括CMD1和CMD2两部分,其中CMD1包括35 位的命令 和一位停止位,CMD2包括32位的命令和一位停止位。
表格 1 CMD1
|
Bit:1~3 |
4 |
5~6 |
7 |
8 |
|||
|
模式 |
开关机(CMD2 32bit取反) |
风速 |
是否扫风 |
是否睡眠 |
|||
|
9~12 |
13~16 |
||||||
|
温度 |
睡眠1 |
||||||
|
17~20 |
21 |
22 |
23 |
24 |
|||
|
睡眠2 |
超强 |
灯光 |
健康 |
干燥/辅热 |
|||
|
25 |
26 |
27 |
28 |
29 |
30 |
31 |
32 |
|
换气 |
0 |
0 |
0 |
1 |
0 |
1 |
0 |
|
33 |
34 |
35 |
|||||
|
0 |
1 |
0 |
|||||
表格 2 CMD2
|
Bit:1 |
2 |
3 |
4 |
5 |
6 |
7 |
8 |
|
上下扫风 |
0 |
0 |
0 |
左右扫风 |
0 |
0 |
0 |
|
9~10 |
11 |
12 |
13 |
14 |
15 |
16 |
|
|
显示温度 |
0 |
0 |
0 |
0 |
0 |
0 |
|
|
17 |
18 |
19 |
20 |
21 |
22 |
23 |
24 |
|
0 |
0 |
0 |
0 |
0 |
0 |
0 |
0 |
|
25 |
26 |
27 |
28 |
29~32 |
|||
|
0 |
0 |
0 |
0 |
温度 |
|||
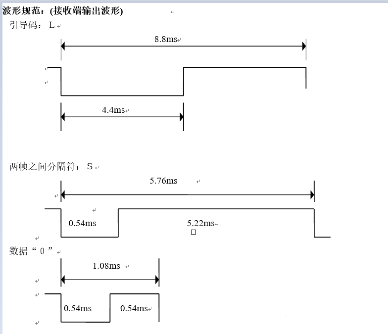
五、美的空调协议介绍
L为引导码,
S为分隔码,
A为认别码(A=10110010=B2,预留方案时A=10110111=B7),
A'为A的反码,
B'为B的反码,
C'为C的反码
遥控器发射红外信号之时,通过“560微秒低电平+1680微秒高电平”代表“1”,通过“560微秒低电平+560微秒低电平”代表“0”。
美的的红外采用NEC格式的R05d
该协议的红外信号编码格式为:引导码+客户码+客户反码+数据码+数据反码+结束位,
其中引导码和结束码都是固定的,数据反码由数据码按位取反得来,真正变化的只有用户码和数据码。




审核编辑:汤梓红
全部0条评论
快来发表一下你的评论吧 !