电子说
漏电保护器作为一种新型的低压保护电器无论在城市还是在乡村安装使用非常普遍,它工作的可靠性直接影响人身安全。在美国是政府强制规定推行的用电安全保护装置,并且每两年必须更换。我国对漏电保护器的使用虽然没有强制规定更换的年限,但从用电安全的角度考虑,定期对漏电保护器工作性能检测是必须要做的。本文介绍了漏电保护器动作特性自动测试仪,可测量和记录漏电保护器的触头分断时间、漏电动作电流和不动作电流,提供了改善漏电保护器工作性能的重要技术指标,检测自动化水平高,能检测在线与非在线运行的漏电保护器。
反映漏电动作性能的主要3个参数是:额定漏电动作电流(I△n)、漏电动作时间和额定漏电不动作电流(I△n0)。
I△n表征漏电动作的灵敏度,是漏电保护器的漏电动作电流值。漏电动作时间是指对漏电保护器施加漏电动作电流到切断威廉希尔官方网站
为止所需的时间。I△n0是防止漏电保护器误动作,国家标准规定的不动作的漏电电流值,通常取0.5I△n.
测试漏电动作电流的方法是:从小于0.2I△n开始施加测试电流,在30s内线性地增加至I△n,若漏电保护器断开瞬间的电流值为I△,当满足I△n0n0<I△<I△n时,漏电保护器的漏电动作电流值为合格。因此,测试的漏电电流值均匀增长将直接影响测量的准确度。使用传统的手动和电机驱动调压器的方法很难使测试漏电的电流值均匀增加,难以控制测量的随机误差。采用单片机实时控制漏电的电流值,使漏电电流均匀增长,能有效提高测量的准确度。图1所示为漏电保护器动作特性测试仪的结构框图。

图1测试仪构成框图
测试仪以单片机ATmega32为核心,扩展可编程的漏电电流源、漏电电流的检测威廉希尔官方网站 、触头状态的监测威廉希尔官方网站 、键盘和显示等外围设备。ATmega32是基于增强型AVR RISC结构的8位微控制器,指令集先进,指令执行时间采用单时钟周期,速度是普通8051单片机的8~12倍。工作频率达16MHz,片内32K字节Flash程序存储器、1个硬件16位定时器和2个8位定时器、4路PWM输出、8路A/D转换、1个全双工异步串行口、32个通用I/O口。具有低功耗、高速、超强抗干扰等优点,在同类产品中具有较高的性价比。
保证测量准确性的关键是可编程漏电电流源能产生均匀变化的漏电电流,该漏电电流源由50Hz的正弦波发生器、交流量数摸转换威廉希尔官方网站 构成。
50Hz的RC正弦波振荡威廉希尔官方网站 由运算放大器组成。稳定振荡信号的幅度是采用非线性负反馈,同时,采用低温度系数的电阻与电容元件构成RC正弦波振荡威廉希尔官方网站 的选频威廉希尔官方网站 ,保证振荡频率的稳定,为了提高带负载的能力,正弦波输出信号经过电压跟随器输出。

图2交流量数模转换威廉希尔官方网站
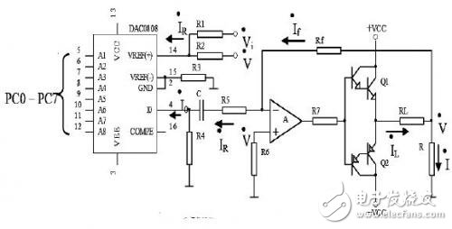
交流量数模转换威廉希尔官方网站
是可编程漏电电流源的核心部分,正弦交流量振幅的大小是通过改变数字量来控制,具有良好的线性度。用DAC08 08构成数模转换威廉希尔官方网站
,该器件是二进制快速乘法式8位D/A芯片。交流量数模转换威廉希尔官方网站
如图2所示。为了保证实现数字到正弦交流模拟信号的转变,图中VD是预置直流偏压,大小等于50Hz正弦波发生器输出信号的幅值。
根据图示威廉希尔官方网站
,可得到如下关系:

从式(5)可见,当电阻R1、R4、R5、R、Rf为定值时,输出电流的大小与RL无关,仅由数字量控制。当A1、A2、…A8全为“1”时,调整威廉希尔官方网站 参数,使IL=0.5A,当A1、A2…A8全为“0”时,使IL=0A.0~0.5A的电流变化范围完全满足我国目前生产的漏电保护器的测试要求。为了提高测量速度,在保证模拟漏电电流准确度的条件下,将输出电流分为50mA、100mA、200mA和500mA四档,各档的选择由ATmega32切换电阻R1的大小来实现。在不同的挡位,电流增加的数值大小是不一样的。当选50mA档位时,电流是按照0.196mA(50mA/255)递增;当选择500mA档位时,电流是按照1.96mA(500mA/255)递增,因此,可完全满足为漏电保护器提供线性增加的漏电电流的要求。
全部0条评论
快来发表一下你的评论吧 !